|
钢桶涂装废气治理常用方法解析
河北环境工程学院/贾苛欣
钢桶涂装生产中,常用的油漆涂料中,含有大量的挥发性有机溶剂,这些有机物(VOCs)是由烷烃、烯烃、芳烃等污染物组成的,该类有机物大多数具有毒性、易燃易爆,部分是致癌物;有的对臭氧层有破坏作用;VOCs会与空气中的氮氧化物在光照下形成光化学烟雾,造成雾霾,成为二次污染。
钢桶涂装生产中的有机废气治理方法常用的有两类,一类是破坏性方法,即将有机废气分解转化并回收,如燃烧法,将有机废气转化成CO2和H2O;另一类是非破坏性方法,即将有机废气净化并回收,这类方法有吸附法、冷凝法、吸收法、生物法等。
一、燃烧法
即燃烧净化,用燃烧方法销毁有害气体,使其变为无害物质的过程。该过程所发生的化学作用主要是燃烧氧化作用及高温下的热分解。因此这种方法正钢桶油漆涂料涂装生产中产生的有机废气,这种方法可回收热量。
目前实际中使用的燃烧净化方法有直接燃烧和热力燃烧。
1、直接燃烧法
直接燃烧也称直接火焰燃烧,即是把废气中可燃的有害组分当做燃料直接烧掉。这种方法只适用于净化可燃气体浓度较高的废气,或用于净化有害气体燃烧时热值较高的废气。若可燃气体的浓度高于燃烧上限,可混入空气后燃烧;否则,可加入一定数量的天然气等辅助燃料,维持燃烧。
在钢桶涂装喷漆和烘干生产过程中,常有大量的有机溶剂,如苯、甲苯、二甲苯等。这些蒸气浓度较高时,可以采用直接燃烧法处理。如图1所示,是直接燃烧法净化烘炉废气流程。燃烧炉设在大型烘箱内,含有机溶剂的蒸气被风机从烘箱顶部抽出后送入燃烧炉,在800℃下燃烧,燃烧气体与烘箱内气体通过热交换器换热后排空,净化效率可达99%。
对有机废气的处理采用直接燃烧法,就是利用碳氢化合物在高温下易氧化燃烧,完全氧化时产生CO2和H2O的这一性质。
国内一些产量较大的制桶企业,其油漆烘干炉产生的废气浓度稍大一些的,可以考虑选用此法治理。

1-风机;2-燃烧炉;3-瓷环;4-热箱壁
图1 直接燃烧法净化油漆烘炉有机废气流程
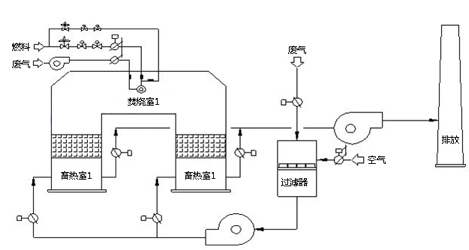
2、蓄热燃烧法(RTO)
蓄热燃烧法是用于可燃有机物含量较低的废气的净化处理。蓄热燃烧中,被净化的废气不是作为燃烧所用的燃料,而是在含氧量足够时作为助燃气体,不含氧时作为燃烧的对象。在进行蓄热燃烧时,一般是用燃烧其他燃料的方法(如液化气、天然气、油等),把废气温度提高到热力燃烧所需的温度,使其中的气态污染物进行氧化,分解成CO2、H2O、N2等。热力燃烧所需的温度较直接燃烧低,在540~820℃即可。
蓄热燃烧法的原理是:把有机废气加热到760℃以上,使废气中的VOCs氧化分解成CO2和H2O。氧化产生的高温气体经特制的陶瓷热体,使陶瓷体升温而“蓄热”,此“蓄热”用于预热后续进入的有机废气,从而节省废节升温的燃料消耗。陶瓷蓄热体应分成两个以上的区域或室,每个蓄热室依次经历蓄热-放热-清扫等程序,周而复始,连续工作。蓄热室“放热”后应立即引入适量洁净空气对该蓄热室进行清扫(以保证VOCs去除率在95%以上),只有待清扫完成后才能进入“蓄热”程序。如图2为常用蓄热燃烧法工艺流程图。

图2 蓄热燃烧法工艺流程
二、催化燃烧法
催化燃烧法实际上为完全的催化氧化,即在催化剂作用下,使废气中的有害可燃气体完全氧化为CO2和H2O。由于绝大部分有机物均具有可燃烧性,因此催化燃烧法称为净化有机废气的有效手段之一。
目前催化燃烧法已经应用于钢桶行业的涂装生产中,进行有机废气的净化处理,因为涂装生产过程中排出的烘干废气温度较高,对燃烧反应及热量回收有利,有效好的经济效益,因而此法在国内制桶企业应用最为广泛。
催化燃烧的催化剂有三类:贵金属催化剂(钯、铂)、过渡金属氧化物催化剂和稀土金属氧化物催化剂。
我国首先用于有机废气燃烧的催化剂是Pb-Al2O3,蜂窝陶瓷载体催化剂。这种催化剂自由空间大,自身磨损率低,床层阻力小,比较适合钢桶涂装废气的治理。但由于它自由空间大,反应气与催化剂表面的接触效果往往不及颗粒状催化剂好,因此其活性比同类活性组分的颗粒状催化剂低。同时,其机械强度差,容易热冷破碎,耐热稳定性不好。为了克服接触效果差的强点,国内已研制了微孔平板状催化剂,应用效果很好。
针对排放废气的不同情况,可以采用不同形式的催化燃烧工艺,但无论采用何种工艺形式,其流程的组成具有以下共同特点:
(1)进入催化燃烧装置的气体首先要经过预处理,除去粉尘、液滴及有害组分,避免催化床层的堵塞和催化剂中毒;
(2)进入催化床层的气体温度必须要达到所用催化剂的起燃温度;
(3)催化燃烧反应放出大量的反应热,对这部分执量必须回收。
催化燃烧工艺流程有分建式和组合式两种:
(1)在分建式流程中,预热器、换热器、反应器均作为独立设备分布设立,其间用相应的管路边接,一般应用于处理气量较大的涂装生产线上;
(2)组合式流程将预热、换热及反应等部分组合安装在同一设备中(即催化燃烧炉),流程紧凑,一般应用于处理气量较小的涂装生产线上。
催化燃烧法处理的废气,含有机污染物浓度通常在0.2%以下。工业装置经济合理的转化率一般认为在85%~90%。
图3为用催化燃烧法处理钢桶油漆涂装生产线废气的典型装置(KIC)示意图。该装置把废气收集后,抽入KIC环保设备,先进行间接预热→燃烧加热(一次净化)→催化反应(二次净化)→间接预热→再送入余热利用设备或排空。
图3 上海侨生KIC催化环保炉工艺流程图
三、吸附法
在国内一些钢桶产量较低、有机废气浓度很小的制桶企业涂装生产线中,可以使用吸附法进行废气治理。吸附法在使用中表现出如下的特点:
(1)可以相对彻底的净化废气,即可进行深度净化,特别是对于低浓度废气的净化比其他方法显现出更大的优势;
(2)在不使用深冷、高压手段下,可以有效地回收有价值的有机组分。
由于吸附剂对补吸附废气吸附容量的限制,吸附法最适用于处理低浓度废气,对污染废气浓度高的废气一般不采用吸附法治理。
1、吸附剂
作为净化有机废气的吸附剂有活性、硅胶、分子筛等,其中应用最广泛、效果最好的吸附剂是活性炭。活性炭可吸附的有机物种类较多、吸附容量较大,并在蒸气存在下也可对混合气中的有机气体进行选择吸附。通常活性炭对有机物的吸附效率随分子量的增大而提高。
2、活性炭吸附及再生流程
在用活性炭吸附法净化有机废气时,其流程通常应包括如下部分:
(1)预处理部分,预先去除进气中的固体颗粒物及液滴,并降低进气温度;
(2)吸附部分,通常采用2~3个固定床吸附器并联或串联操作;
(3)吸附剂再生部分,最常用的是水蒸气脱附法使活性炭再生;
(4)溶剂回收部分,对不溶于水的溶剂进行回收。
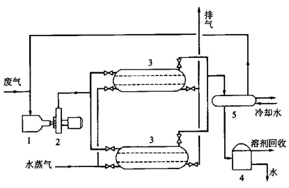
图4是固定床活性炭吸附-回收流程,有机废气经过冷却过滤降温及除去固体颗粒后,经过风机进入吸附器,吸附后气体排空。两个并联操作的吸附器,当其中一个吸附饱和时则将废气通入另一个吸附器进行吸附,饱和的吸附器中则通入水蒸气进行再生。脱附气体进入冷凝器冷凝,冷凝液流入分离器,经一段时间停留后分离出溶剂和水。

1-过滤器;2-风机;3-吸附器;4-分离器;5-冷凝器
图4 固定床活性炭吸附-回流流程
四、吸收法
对有机废气治理的方法中,吸收法的应用不如燃烧法、催化燃烧法、吸附法等广泛,特别是对使用钢桶涂料生产过程所排放的废气,还不能完全达到工业应用水平,影响应用的主要问题是合适的吸收剂的选择。
钢桶内涂料中有一种常用的PVF涂料,该涂料喷涂后在高温干燥时,会释放有毒气体,这类气体不属于普通的油漆涂装产生的有机废气,而是一类含氟废气,主要成分是HF和SiF4,这两种废气都是无色有毒气体,但有个特性,就是极易溶于水形成氟硅酸。利用这个特性,该类废气的治理采用吸收法最为合适。目前国内外对于此类废气多数采用水吸收法治理。
水吸收法采用水、碱性溶液或某些盐类溶液来吸收PVF废气,从而达到净化回收的目的。该技术的优点是净化设备体积小,易实现,治理工艺过程可连续操作和回收各种氟化物,治理效率高、效率好。
如图5为常用的一室一旋(吸收室+旋流板塔)PVF废气治理流程,该流程分三个吸收段,各自循环,因而还可获得较高浓度的氟硅酸副产品。
1-吸收室;2-旋流板塔;3、4-泵;5-贮水槽
图5 PVF废气治理工艺流程
五、生物法
生物法控制涂装有机废气污染是近年发展起来的污染控制技术,主要针对既无回收价值又严重污染环境的工业废气研究开发的。该技术已在国外得到规模化的应用,有机物去除率大都在90%以上。与常规处理法相比,生物法具有设备简单、运行费用低、较少形成二次污染等优点,尤其在处理低浓度、生物降解性好的气态污染物时更显其经济性。
1、净化原理
VOCs生物净化过程的实质是附着在滤料介质中的微生物在适宜的环境条件下,利用废气中的有机成分作为碳源和能源,维持其生命活动,并将有机物分解为CO2和H2O的过程。气相主体中VOCs首先经历由气相到固/液相的传质过程,然后才在固/液相中被微生物降解。
2、净化工艺
在废气生物处理过程中,根据系统中微生物的存在形式,可将生物处理工艺分为悬浮生长系统和附着生长系统。悬浮生长系统即微生物及其营养物存在于液体中,气相中的有机物通过与悬浮物接触后转移到液相,从而被微生物降解。而附着生长系统中微生物附着生长于固体介质表面,废气通过滤料介质构成的固定塔层时,被吸附、吸收,最终被微生物降解。
根据使用的塔的形式不同,将生物净化工艺分为生物洗涤塔净化工艺、生物滴滤塔净化工艺和生物过滤塔净化工艺。
(1)生物洗涤塔净化工艺(悬浮生长系统)
在废气生物处理过程中,图6是生物洗涤塔净化工艺流程。净化系统由洗涤塔和活性污泥池构成,洗涤塔的作用主要是为气液两相提供充分接触的条件,目前广泛采用多孔板式塔。活性污泥的作用是降解有机物。经有机物驯化的循环液由洗涤塔顶部喷淋而下,与沿塔而下的废气逆流接触,使气相的有机物和氧气转入液相,进入活性污泥池,被好氧微生物分解。

图6 生物洗涤塔净化工艺流程
(2)生物滴滤塔净化工艺
生物滴滤塔净化工艺如图7所示。有机气体由塔底进入,与已接触种挂膜的生物滤料接解而被净化,净化后的气体由塔顶排出。滴滤塔内增设了附着微生物的填料,为微生物的生长和有机物降解提供了条件。
图7 生物滴滤塔净化工艺流程
(3)生物过滤塔净化工艺
生物过滤降解工艺流程如图8所示,有机气体由塔顶进入过滤塔,在流动过程中与已接种挂膜的生物滤料接触而被净化,净化后的气体由塔底排出。定期在塔顶喷淋营养液,为滤料微生物提供养分、水分并调节pH值,营养液呈非连续相,其流向与气体流向相同。

图8 生物过滤降解工艺流程
|